| 項目 | 詳情 | |
| 輸入原料 | 廢輪胎、廢橡膠、醫療垃圾、城市生活垃圾 | |
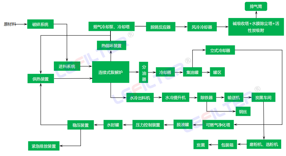
| 終產品 | 燃料油、炭黑、鋼絲、可燃氣體 | |
| 型號 | 反應釜尺寸 | 產能 | 
| DY2000*6000 | 3 噸/天 | |
| DY2200*6000 | 6 噸/天 | |
| DY2200*6600 | 8 噸/天 | |
| DY2600*6600 | 10 噸/天 | |
| DY2800*6600 | 12 噸/天 | |
| DY2800*8000 | 15 噸/天 | |
| 反應釜材質 | Q345R/Q245R/310S++鍋爐板/不銹鋼 | |
| 厚度 | 14 毫米/16 毫米/18 毫米 | |
| 重量 | 15噸-35噸 | |
| 功率 | 平均15千瓦/時 | |
| 冷卻類型 | 循環水冷卻 | |
| 所需面積 | 450-600平方米(寬:15米,長:30米-35米) | |
| 所需工人 | 3-4工人 | |
| 油密度 | 0.89g/cm3 | |
| 燃燒值 | 44.30KJ/KG | |
| 備注: | 可定制小型號試生產設備:100-500千克設備、1噸設備等 | |
 
                                 
                                 
                                 
                                全自動連續化裂解成套設備是一種基于化學原理的設備,用于將原料通過熱解反應轉化為所需的產物。其工作原理是通過加熱和催化劑的作用,將長鏈烴類分解為短鏈烴類。該設備采用連續化裂解的方式,能夠實現高效的生產過程,并能夠根據需求進行自動調節和控制。

全自動連續化裂解成套設備具有多種特點。首先,該設備具有高度自動化的特點,能夠實現全程自動化操作,減少了人工干預的需求,提高了生產效率。其次,該設備具有高度可靠性,采用先進的控制系統和安全裝置,能夠確保設備的穩定運行和安全性。此外,該設備還具有高效節能的特點,能夠有效降低能源消耗和生產成本。

全自動連續化裂解成套設備在工業生產中起著重要的作用。首先,該設備能夠實現大規模、連續化的生產,提高了生產效率和產能。其次,該設備能夠生產出高品質的產物,滿足不同行業的需求。此外,該設備還能夠實現資源的高效利用,減少廢物的產生,對環境具有較小的影響。
